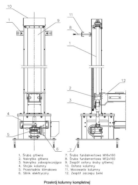
CAR-LIFT SERVICE DS-203 emelő 2008-ban gyártották Lengyelországban. A gép célja a legfeljebb 52 tonna tömegű acélszerkezetek függőleges emelése 880 és 2980 mm közötti magasságba. Az acélszerkezet-emelőgépet nyolc IMM 100L-A4 típusú, egyenként 2,2 kW teljesítményű elektromotor hajtja, amelyek lehetővé teszik a terhek földről a maximális magasságba történő emelését rövid idő, mindössze 170 másodperc alatt. A gép teljes tömege 5850 kg.
A CAR-LIFT SERVICE DS-203 emelő műszaki adatai
- maximális teherbírás: 52000 kg
- minimális emelési magasság: 880 mm
- maximális emelési magasság: 2980 mm
- emelési idő a maximális magasságig: 170 s
- emelési sebesség: 0,57 m/perc
- elektromotor típusa: IMM 100L-A4
- villanymotorok száma: 8 db.
- meghajtás típusa: elektromos – csavar
- az elektromotor teljesítménye: 2,2 kW
- az elektromotor maximális fordulatszáma: 1395 rpm
- az elektromotor áramfelvétele: 5,2 A
- vezérlőáramkör ellátása: 24V AC
- tápegység: 50Hz
- zajszint: ≤ 75 dB
- környezeti hőmérséklet: 0°C – +50°C
- teljes méretek (H x B x H): 9912 x 4400 x 3230 mm
- a DS-203 acélszerkezetű emelő súlya: 5880 kg
English
Čeština
Français
Español
Deutsch
polski
Русский
Slovenčina
Italiano
Türkçe











