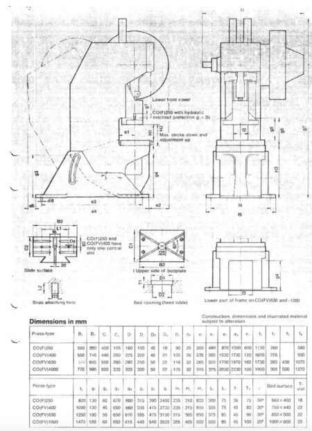
Az SMV PRESSES CO1250-2 125 tonnás excenterprés 1995-ben gyártotta Svédországban az AB Smalandsstenars Mekaniska Verkstad. A gép nyomóereje 125 tonna. A csúszka percenként legfeljebb 120 löketet képes végrehajtani, hosszuk pedig 6-160 mm tartományban van. A prés túlnyúlása 315 mm, a csúszka távolsága a köztes asztal felületétől 305 mm. A közbülső asztal 125 mm átmérőjű lyukkal rendelkezik. A karosszéria falai közötti távolság 300 mm.
Az SMV PRESSES CO1250 excenterprés műszaki paraméterei
– préserő: 125 tonna
– a köztes asztal méretei: 600 x 995 mm
– vetület: 315 mm
– a közvetlenül meghajtott orsó löketeinek száma: 120 / perc
– a sebességváltó által hajtott orsó löketeinek száma: 60 / perc
– a csúszka állítható hossza: 6-125 mm
– a csúszka meghosszabbított lökethossza (opcionális): 6-160 mm
– a testfalak közötti távolság: 300 mm
– csúszka beállítása: 100 mm
– a csúszka és a köztes asztal távolsága: 305 mm
– a csúszka és a megfelelő asztal közötti távolság: 405 mm
– a megfelelő asztal magassága: 900 mm
– a közbülső asztal furatának átmérője: fi 125 mm
– a megfelelő asztal lyukának átmérője: fi 300/335 mm
– a test hajlásszöge: 25 fok
– a motor teljesítménye (közvetlen meghajtás): 11 kW
– a motor teljesítménye (hajtás a sebességfokozattól): 7,5 kW
– a gép méretei: 2230 x 1900 x 3525 mm
– a gép súlya: 13500 kg
Lendkerék energia:
– közvetlen meghajtással, egyszeri működéssel: 12 000 J
– közvetlen meghajtással, folyamatos működés: 4700 J
– hajtóműves, egyszeres működés: 17 000 J
– hajtott sebességfokozat, folyamatos működés: 6400 J
English
Čeština
Français
Español
Deutsch
polski
Русский
Slovenčina
Italiano



























